BMW E34 紅外線中控升級RF中控鎖 Part1: (IR to RF Remote Entry Upgrade Part1:)
我的E34車輛到手的時候原本配備的是所謂日規版的紅外線中控鎖, 他的接收器是放在車內後視鏡的下方, 有凸起來一個暗紅色半透明的圓球, 但因為是紅外線是所謂的不可見光, 所以一定要在沒有遮蔽的情況下, 也就是直線距離中間沒有任何阻擋的狀況下才能夠收到訊號, 不過後來我在車內後視鏡的前面裝了一個行車記錄器, 在車輛的正前方要用遙控就常收不到, 因為被行車記錄器擋住了, 只有走到駕駛座旁邊才能夠使用, 因此與直接拿鑰匙開門的差異不大, 而且原廠附的鑰匙是半橢圓形的舊款鑰匙, 上面的按鈕是橡膠按鈕, 使用一段時間之後橡膠會老化分解整個按鈕的部份會凹陷, 而且會變得黏黏的, 感覺很差, 一點都沒有高級車款該有的Fu, 因此這次的任務就是要把原本的IR 中控鎖升級為RF中控鎖, 同時也把鑰匙升級為E38後期在使用的盾型鑰匙.
原本想借用E38這個世代的RF系統來搭配原E34車上的系統, 經過一番研究之後, 就我的認知因為EWS模組的世代差異, 好像是沒有辦法把E38的系統套用到E34車上, 因此須要用另外一種不同的方式來做, 在網路上找到一篇文章正好可以參考, 這篇在講的是E32, 不過因為E32 & E34 在電氣系統上算是相同世代, 因此可以參照, 這次講的東西基本上就是參考這篇來改裝的, 有興趣的車有可以先研究一下這一篇.
http://bmwe32.masscom.net/johan/remote_locking/remote_locking.html
另外如果您的車輛是比較新一點的E38/E46/E39的世代可以參考這一篇:
http://forum.e46fanatics.com/showthread.php?t=1047612
我們主要是要參考E32那一篇, 其中最重要的就是下面這個圖:

簡單講, 要把車門鎖上就送一個+12V的信號到Lock Pulse那根腳(上圖左下方), 如果想解鎖就送一個+12V的信號到Unlock Pulse那根腳(上圖左上方), GM X255 PIN 7 & 16 用來控制開鎖上鎖, GM X255 PIN 2如果有收到接地的訊號會開啟車輛的室內照明燈, 這個接法解鎖的同時車輛的室內燈也會同時亮起來, 下面談的改裝就是基於這個線路, 所以除了外購的防盜器模組, 我們自己焊接的外加電路盒內部主要就是這個電路, 接下來就是找尋合適的防盜主機, 大多數的防盜主機都可以用, 不過為了同時把鑰匙也更新為新版的盾形鑰匙就須要特別找一下, 我在露天拍賣上找到這一款, 相關的照片如下:


這個有盾形的鑰匙, 不過因為是通用型的設計, 因此鑰匙的芯是設計成可以更換的方式:

有拆開看一下內部看起來品質還可以接受:

右下角有個跳線可以選擇防盜器送出來的訊號的時間長短, 不過我們的車款不須要變動, 放在出廠預設的0.5 Sec就可以.
接下來先研究一下這個防盜器的線路要如何連接, 因為說明書的內容比較多, 我把重要的幾頁節錄上來:
上面是防盜器的接線圖, 有些功能我們用不到, 後續會再說明, 下面第一張是內部中控鎖訊號繼電器的電路, 第二張是中控鎖訊號的連接方式的說明如下:


我們的車款須要的是正觸發, 所以是上圖右上角的接法, 花了一點時間把防盜器10 Pin的訊號研究了一下, 把接線的方式整理如下:
|
防盜主機10 PIN Connector 接線說明 |
||||
|
線色 |
功能 |
說明 |
接線方式 |
備註 |
|
黃 |
啟動禁止 |
Low動作或是High動作待確認 |
NC |
N.C. --E34有防盜晶片不須要控制啟動馬達來做防盜 |
|
黑 |
電源GND |
找電瓶or GM模組的GND 訊號來接 |
接車身GND |
CKT 6100.0-00 A1 General Module X255 PIN-13 , 或接電瓶GND |
|
棕 |
方向燈1 |
+12V到左或右方向燈 |
|
穿線到後行李箱接左方向燈 |
|
粉紅 |
防盜器喇叭 |
接防盜器喇叭 |
|
穿線到引擎室或後車箱內接防盜喇叭 |
|
紅 |
電源+12V |
接電瓶+12V, 找GM模組的+12V訊號來接 |
|
接電瓶+12V |
|
棕 |
方向燈2 |
+12V到左或右方向燈 |
|
穿線到後行李箱接右方向燈 |
|
綠 |
尾箱開啟 |
尾箱開啟訊號負輸出 |
NC |
N.C.--E34無自動行李箱功能 |
|
橙 |
煞車訊號輸入 |
煞車踩下之後此訊號變+12V, 未踩下時NC |
接煞車開關 |
CKT 6325.0-00 S30 Brake Light Switch X116 PIN-2 BL/RT, 或是接煞車燈 |
|
白 |
ACC 電源 |
電門開關位於 ACC/ON/START 時供電+12V |
|
CKT 6100.0-00 A1 General Module X255 PIN-10 |
|
藍 |
駕駛座車門開關訊號 |
邊門負觸發, 車門打開時接地 |
|
CKT 6330.0-00 A1 General Module X255 PIN15 BR/GR/GE (要反向), CKT 6330.0-01 是否利用A5 X259 PIN-6 or A1 GM X253 PIN-16 |
另外防盜器模組上面6 Pin的中控鎖訊號也須要接一點額外的線路, 我把全部的接線整理在下面這張圖當中:

基本上外接電路盒內部裝的線路就是上面的電路圖所標示的, 一共四個Diode, 一個小的12V 繼電器, 還有兩個4.7K的電阻, 這個外接電路盒有三組訊號, 兩組各4 Pin的輸入分別由防盜器的6 Pin 及10 Pin 的接頭送過來, 在上圖的左邊, 一組3 Pin的輸出送到GM X255, 在上圖的右邊.
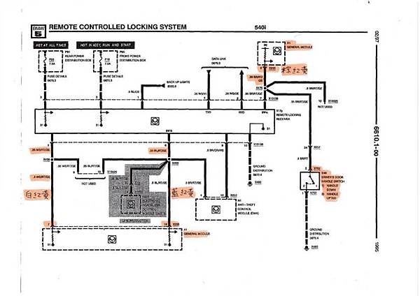
線路確定要如何接之後要來查一下BMW E34原廠的線路, 同時驗證一下接法是否正確, 首先看一下最重要的上鎖解鎖及室內燈的訊號, 這三根都在GM 模組上, 請看下面的線路:

圖中央的N13y 是原本的紅外線接收的模組, 可以看到有接到下方GM A1的Pin 7 & 16, 應該就是控制上鎖及解鎖的訊號, 另外右下方可以看到S48就是駕駛座門把的開關, 平常是空接, 有拉把手的時候會接地, 同時這個訊號送到右上角 GM A1 的Pin 2, 所以我們外接電路盒的輸出接法應該是正確的, 再來把防盜器模組10 Pin接頭的幾根訊號說明一下, 有部份比較簡單可能請大家直接看表我就不特別講, 有牽涉到E34車輛電路的部份我才會特別講,
1:黑色, 紅色, +12V電源線直接連到電瓶
2:橙色, 煞車訊號輸入, 原本想接煞車開關, 不過後來考慮配線問題決定直接拉到後行李箱接煞車燈, 後面會詳細解釋
3:白色, ACC電源目前是接GM X255 Pin 10, 電路圖如下:

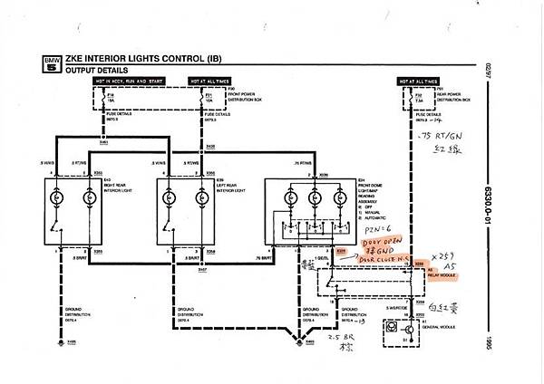
4:藍色, 駕駛座車門開關訊號, 因為原設計是要求車門打開的時候要接地, BMW原本的車門電路如下:

上圖與防盜器的要求相反是關門時接地, 開門時NC, 所以我們要另外找一個訊號來接, 請看下圖:

這個是車輛室內燈的控制訊號, 其中Relay Module A5, 的X259 PIN 6, 正好是開門時接地, 關門時NC (其實在外接電路盒有4.7K Pull High to +12V), 所以這個訊號非常合適, 藍色這條線就接這邊.
5:棕色 (方向燈1 & 2), 粉紅色(防盜喇叭), 橙色(煞車訊號), 這四根會拉到後行李箱內, 相關的訊號電路圖如下, 第一張是後方向燈, 第二張是煞車燈:


線路查完當然要知道位置才能開始拉線, 下面就是幾個模組及接頭的位置:




接下來就可以開始配線, 因為文章比較長, 這部份留到Part 2:
留言列表

